Motovario представляет преобразователь E510S

Следуя инновациям, превосходству и высокой производительности сервопривода, разработан сервопривод, который соответствует мировым стандартам и номинальной мощности, и обеспечивает экономически эффективное решение для различных требований.

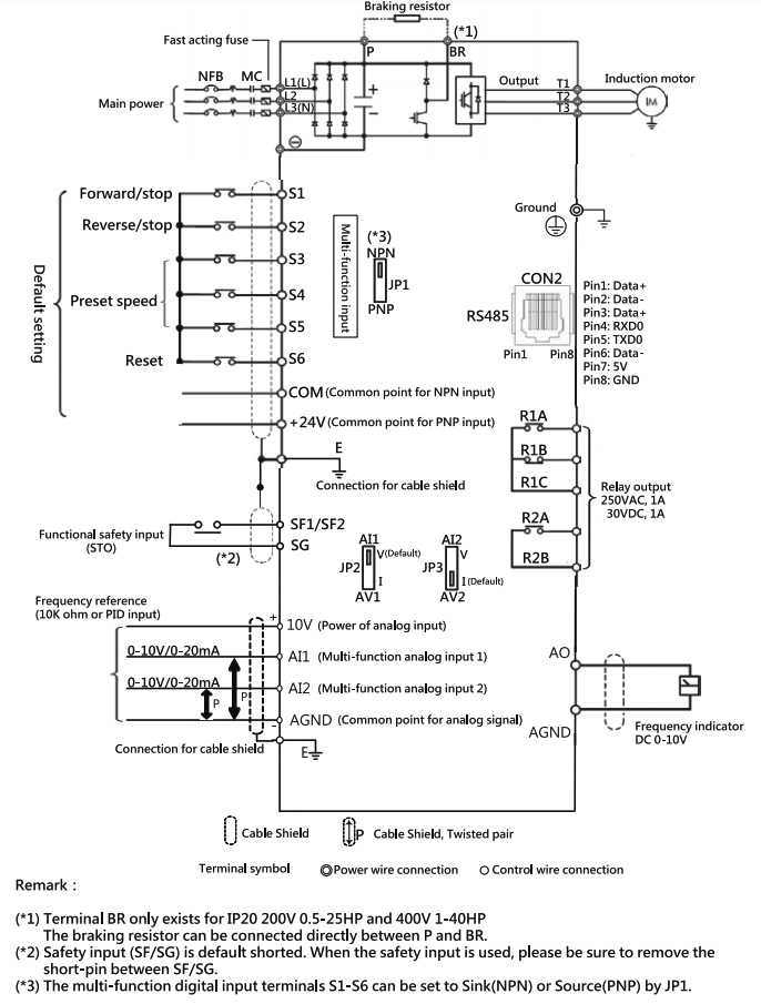
Частотные преобразователи серии E510s могут поддерживать следующие функции: PM Motor Control, Safety Torque O, встроенный ПЛК, внутренний коммуникационный модуль, корпус IP66, что делает его еще более подходящим для системной интеграции в качестве отдельной самодостаточной единицы для автоматизации.

Высокотехнологичная технология векторного управления
Поддержка асинхронного двигателя и постоянного магнита двигатель, E510s управляют двигателями для достижения наилучшей производительности
Несколько режимов автонастройки
Расширенные режимы автоматической настройки рационального, статического и статического измерения сопротивления для простоты использования
Соответствует мировым стандартам
RoHS, CE, UL и TÜV сертифицированный
Поддержка многих приложений, таких как вентилятор и насос, конвейер, деревообработка, упаковка, текстиль и станки

Технические характеристики


Купить Motovario
Компания Сервотехника является официальным дилером Motovario на территории России. Покупая продукцию Motovario у нас Вы напрямую получаете только 100% оригинальную продукцию с завода Motovario, расположенного в Италии, а так же официальную официальную гарантию и полный комплект документов.
Больше полезной информации и новостей:
Сайт компании Сервотехника
Яндекс Дзен Сервотехники - новости и полезная информация
В Контакте - информация о новинках и продукции Другие новости
Нужна консультация?
Свяжитесь с нами для получения дополнительной информации или консультации с инженером.
Полный цикл инжиниринговых работ
От технического задания до запуска в производство
Предпроектная подготовка
- Анализ технического задания заказчика
- Экспертная оценка возможности реализации
- Этап эскизного проектирования
- Согласование технических параметров
- Подготовка ТКП
Конструкторская подготовка
- Создание 3D-моделей оборудования
- Разработка конструкторской документации
- Выполнение необходимых расчетов
- Подготовка технологических процессов
Изготовление оборудования
- Закупка комплектующих и материалов
- Механическая обработка деталей
- Сборка узлов и агрегатов
- Проведение испытаний и тестирования